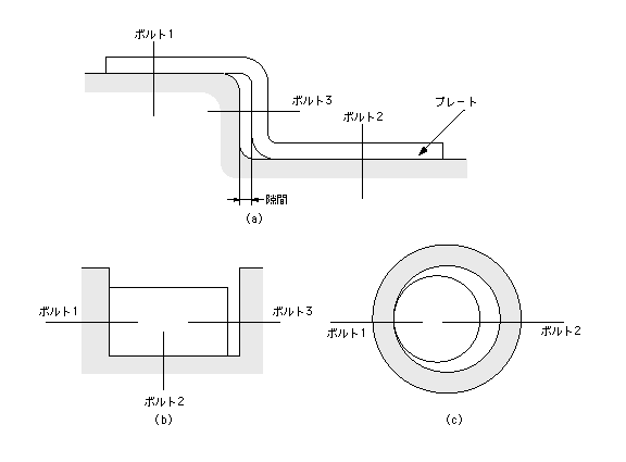
装置本体に取り付けるプレートを設計した。図(a)のように、まずボルト1を締め、次にボルト2、最後にボルト3を締めようとしたが、機能上接触すべき部位に隙間が発生してしまった。設計する際は、締結面は2面以下となるよう注意する。


図 3面の締結による隙間の発生

 図(b)(c)もイモ設計である。嵌合で滑るものは必ず隙間があり、それを両側からボルトで無理に締結すると、どこかが無理に変形される。